Mail Us: ada@maxlabfurniture.com




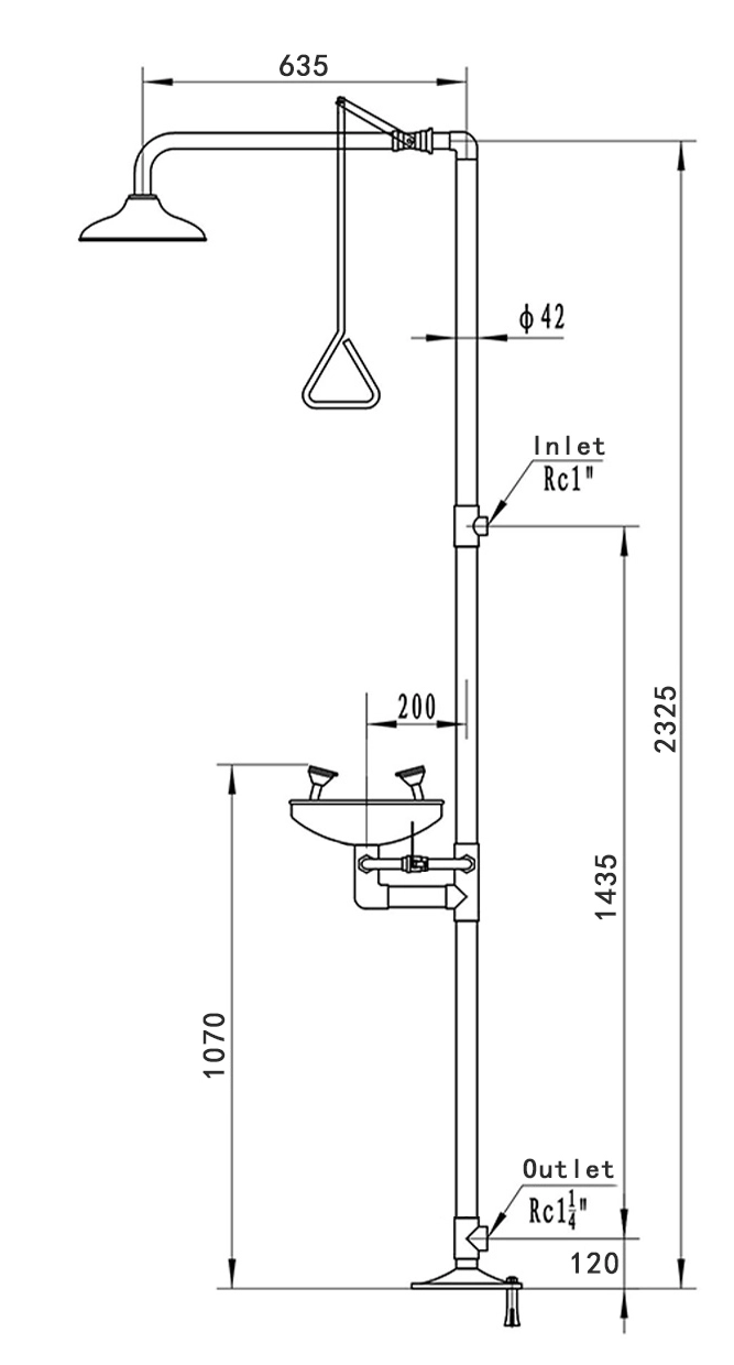
Combination Eyewash Shower EW-29
This combination emergency shower and eyewash station integrates an overhead drench shower with a self-contained (non-plumbed) eyewash unit. The shower is activated by a pull handle for immediate full-body rinsing, while the enclosed eyewash module offers fast eye flushing where on-site water supply is limited or unstable—perfect for labs, maintenance areas, and retrofit projects.
Combination Emergency Showers & Eyewash Station (Floor Mounted, Pull Handle + Push Plate)
A combination emergency shower and eyewash station is cut out to flush harmful contaminants and pathogens out of the eyes and body in any environment, yet saves a lot of space. This combo merges a shower head and eyewash into one unit for a superior washdown and more even spray pattern.

EW-29
Combination Eyewash Showers

(Pull&Push Type) (ABS bowl)
Material: Stainless Steel 304
Surface finishing: glossy epoxy coated
Assembling feature: the“Union”allows easier pipe connection and disconnection
Usage: drenching body and rinsing faces / eyes can be operated separately or simultaneously
Shower&eye wash switch: SS304 ball valve
Shower head: spinning-formed with curled rim, diameter 255 mm
Pipe diameter: 42 mm
Nominal pressure: 1.0 Mpa
Working pressure: 0.2~0.4 Mpa
Testing pressure: 1.5 Mpa
Temperature requirement on working environment: 5°C~40°C
Flow rate of body shower: ≥76 L/min
Flow rate of eye/face wash: ≥11.4 L/min
Flow rate of eye wash: ≥1.5 L/min
Eyewash bowl features: 300 mm in diameter, vertical bowl-wall design, allows better water collecting and anti-splashing
Dust cover feature: integrated with the spray head (not connected by chain)
Spray head feature: patented design, each spray head equips with one water - flow control valve
Inlet thread: Rp1",female
Outlet thread: Rp1" ,female
Inlet height (from above the floor): 1555mm±5mm
Outlet height (from above the floor): 120mm±5mm
Distance between spray heads: 170 mm
Water pattern coverage: at the height of 1524 mm above floor, the water pattern covers a circular area of at least 510 mm in diameter.
Executive standard: ANSIZ358.1-2014 (American Standard)
Key Features:
Quick Activation: Pull-lever or push-plate design for instant use.
Durable Materials: Made from corrosion-resistant stainless steel or polyethylene.
Compliance: Meets ANSI Z358.1 and OSHA safety standards.
Easy Maintenance: Self-draining systems and tamper-proof designs.
Versatile Installation: Wall-mounted, floor-standing, or portable options.
Applications:
Chemical and research laboratories
Industrial and manufacturing facilities
Educational and school labs
Pharmaceutical and biotechnology plants
Get in touch with us
If you have any comments or good suggestions, please leave us a message, later our professional staff will contact you as soon as possible.
Elevate Your Lab with MAXLAB.
Custom Manufacturer and Supplier of Laboratory Furniture and Equipment.
Follow us
Quick Links
Contact
E-mail: ada@maxlabfurniture.com
Landline: +86 020-3881-3639
Mobile/WhatsApp/WeChat:
+86 132 4232 3168
Address: Room C202, 2nd Floor, No. 97, Gaopu Road, Tianhe District, Guangzhou, China.
Scan QR Code
MaxLabFurniture
MaxLab Furniture
daihongada
Max Laboratory